新闻动态

  • 汽包电容液位计故障

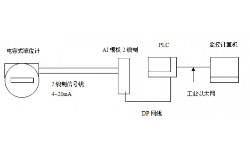
    电容式液位计是基于电容感应原理的液位计,将液位变化转换成电容量,再转换成标准电流信号,远传至操作控制室供二次仪表或计算机装置进行集中显示、报警或自动控制。电容式液位计具有结构简单、维护量少、多种信号输出、安全可靠等诸多优点,不过它也存在不能实施全工况测量、测量时滞较长等缺点。

    2024-07-26 科技股份有限公司

  • GF5-J5系列电容液位计的应用及维护分享

    GF5-J5系列电容液位计的应用及维护分享

    2022-07-13 科技股份有限公司

上一页1下一页 转至第
首页
产品
新闻
联系