监控摄像机没有图像时,需要检查电源是否接好,电源电压是否满足要求(电源误差:DC12V+10% AC24V+5%);查看BNC头或视频电缆是否接触良好;查看镜头自动光圈是否打开;检查视频或直流驱动的自动光圈镜头控制线是否对地短路;检查视频是否漏电导致CCD板机视频一路烧坏。
2022-03-21 科技股份有限公司
工业监视器常见问题及维修方法
KS-BJ系列温度变送器校准办法 本办法适用于本公司生产现场运行中、简单修理后的温度变送器的校准。
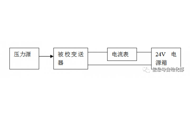
WAX-100系列压差变送器校准办法 本办法适用于本公司生产现场运行中、简单修理后及新购进的压差变送器的校准。
YTC阀门定位器调试方法
2022-03-20 科技股份有限公司
费希尔(FISHER)阀门定位器调试方法
ABB阀门定位器调试方法
2022-03-19 科技股份有限公司
CCS系统强制和恢复操作步骤